【主动回应】淮南科技成果项目发布
(第二期)
为加强科技成果转化项目与社会需求方的合作交流,促进科技成果项目的转化、产业化,“淮南科技”将分期发布全国高校科技成果,欢迎相关企业等社会需求方积极联系对接。现将精选的第二期7项科技成果发布,如下:
一、一种隔爆兼本安型局扇电机开关报警总成
科技成果简介
发明了一种隔爆兼本安型局扇电机开关报警总成,属于井下通风领域。本项目产品主要应用于煤矿井下安保环境下的检测及报警设备。适用于智能化比较完备的煤矿和数量众多中小煤矿。该项目使用较多新技术,性能先进可靠,性价比高。
成熟程度和所需建设条件
本项目已授权一项发明专利。项目成果处于应用研究阶段,有部分企业在使用本成果相关技术,本成果主要应用在矿用及复杂环境。
技术指标
本项目产品是一种矿用安防关键设备,使用于煤矿井下有瓦斯及煤尘爆炸危险的各轨道偏口,风门、斜井绞车及上下车厂等场合,将传统的声光电语音报警器配置无线传感节点,通过zigbee通信协议,与其他报警器联网,各个节点可级联地面监控中心,形成监控管理系统,报警器之间可控,双工通信,实现故障定位,沿线报警,同时可以通过信号线实现数据通信。
1. 外壳采用Q235A钢板,连接线端子耐足够机械强度,连接可靠;
2. 语音报警声级强度大于85 db,光信号为红色;光信号能见度在黑暗中20 m处清晰可见;无线信号有效传输距离:10∽50 m。(通过本安腔内通信模块发送),输入电压:AC127 V、36 V(75%—110%),工作电流:不大于200 mA。通信模块工作频率:2.4 GHz,通信模块传输速率:250 kbps;
3. 电压在AC127 V、36 V(75%—110%)范围内波动;
4. 在正常工作及故障状态下,本安电路最高表面温度不得超过150℃。通过+40℃历时2 h的高温工作试验,应能通过频率10—150 Hz,加速度幅值50 m/s2,样品状态不通电,振动次数每轴向不低于5次的振动试验,通信模块工作频率:2.4 GHz,通信模块传输速率:250 kbps (2.4 GHz),传输延时15 ms。
市场分析
项目经过了项目执行期的研发、生产、市场推广,目前关键技术已经完全成熟并通过测试,性能完全达到设计要求,市场前景广阔。
投资估算和经济社会效益分析
项目成果先后在两淮、山东、山西等多家煤矿成功应用,确保了施工现场正常生产接替和矿区可持续发展,获博彩导航科技进步三等奖一项,社会和经济效益显著。
合作方式
技术支持、技术服务。共同开发或者转让技术,也可以技术入股。
二、智能火灾预警设备
成果简介
传统单一参数灾探测器对火灾特征信号响应灵敏度的不均匀性,导致对实际火灾的探测能力受到了限制,不能有效地探测各类火情,要根据不同的使用场所以及该场所可能会发生的火灾类型来合理地选择火灾探测器的种类。如果选择不当,就易造成误报或漏报。加之现实中的火灾多种多样,又具有较大的偶然性和不稳定性,使早期阶段的火灾现象和虚假火灾现象常常混杂在一起,很难及时做出准确的判断。为此,本团队提出一种基于声波阵列的火灾探测技术,利用次声波传感器探测阴燃阶段,声波传感器探测燃烧阶段,超声波传感器探测气体流动阶段,三者进行神经网络智能算法融合,能够做到提前预警。因声波阵列探测器布线方式与其他方式明显不同,具有一定的便利性和隐蔽性,对不同类型的火灾都具有较高的灵敏度,能够去除监测盲点,存在潜在的巨大市场应用前景。
成熟程度和所需建设条件
本项目已授权发明专利6项,成果处于应用研究阶段。
技术指标
1. 处理器:CC2430、CC2530、DSP28335,可以更换为AI芯片等其他型号;
2. 传感器:声音传感器、气体传感器等,需要根据实际交通情况配置不同的传感器组合;
3. 组网:ZIGBEE、CAN总线、 LPWAN等;
4. 上位机:基于LABVIEW软件开发,界面功能可根据环境定制;
5. 处理算法:神经网络群智能学习算法;
6. 组网距离:有线多点布线最大间距1 km,无线多点间距随组网方式不同距离不同,ZIGBEE适用于室内,LPWAN可适用于室内和室外环境;
7. 通信接口:RS232、TCP/IP、RS485等,可以根据环境定制;
8. 其他:技术指标可以在原专利基础上,进行技术合作,定制式开发。
市场分析
专利成果形成的火灾预警仪技术通过安徽省重点研发项目,项目总经费54万元。
投资估算和经济社会效益分析
目前已拓展到室内火灾预警应用,处于项目合作开展阶段,社会和经济效益逐步显著。
合作方式
技术支持、技术服务、共同开发或者转让技术,也可以技术入股,以多种灵活方式合作转化。
三、组网式车辆识别系统
成果简介
目前国内公路收费系统、车流量统计系统中车辆识别多以测重、视频图像处理为主,经过摄像或轮廓提取后,通过人眼进行判断大车、小车、中型车,根据重量、车型确定收费标准。但雨天、雾天等恶劣天气将可能导致视频图像提取失败,同时国内车辆种类繁多同样会使人眼判断产生误差,制定一套统一的车辆标准,由机器识别取代人眼识别,降低识别误差是一个亟待解决的问题。基于此背景下,本团队利用人工神经网络群智能算法、多传感器数据融合技术、DSP处理技术通过采集车辆的声音,完成车型和车辆运行状态识别,有效解决上述问题,本系统具有通用性、移植性及扩展性,可以实现在线监测多个地域的交通状况,实现大数据的在线统计处理。
成熟程度和所需建设条件
授权国家发明专利1个、实用新型专利2个。成果处于应用研究阶段。
技术指标
1. 处理器:DSP28335,可以更换为AI芯片;
2. 传感器:声音传感器、压力传感器、气体传感器等,需要根据实际交通情况配置不同的传感器组合;
3. 组网:CAN总线等;
4. 上位机:基于LABVIEW软件开发,界面功能可以根据环境和交通状况定制;
5. 处理算法:神经网络群智能学习算法;
6. 组网距离:多点布线最大间距1 KM;
7. 通信接口:RS232、TCP/IP、RS485等,可以根据环境和交通状况定制;
8. 其他:技术指标可以在原专利基础上,进行技术合作,定制式开发。
市场分析
专利成果已初步开展应用,项目总经费20万元。
投资估算和经济社会效益分析
项目已经过调试验收,并逐步拓展到其他交通系统使用,社会和经济效益显著。
合作方式
技术支持、技术服务、共同开发或者转让技术,也可以技术入股,以多种灵活方式合作转化。
四、一种氟化聚氨酯酰亚胺电光波导材料的制备
成果简介
有机聚合物电光波导材料的光传输损耗、电光系数及生色分子基团极化取向稳定性是制约有机聚合物光波导电光器件性能和发展的最关键的材料因素,合成出集低光传输损耗、高的电光系数及生色分子基团极化取向稳定性好、满足制备高性能聚合物光波导电光器件要求的有机聚合物光波导材料是现代集成光学中最重要和富有挑战性的工作之一。高性能光波导电光调制器件的设计和制备、发展和应用,其核心是制备出综合性能优良的有机聚合物光波导材料。当前研究极化聚合物光波导材料合成对掺杂型聚合物合成较为关注,报道的高电光系数的极化聚合物基本都是掺杂型的,而对综合性能较优的键合型极化聚合物的研究还不够深入。本项目成果提供了一种极具应用前景的氟化聚氨酯酰亚胺电光波导材料的制备方法。
成熟程度和所需建设条件
授权国家发明专利3项,成果处于应用研究阶段。
技术指标
1. 本成果所提出的一种氟化聚氨酯酰亚胺电光波导材料的制备方法,所合成的聚合物电光波导材料为键合型电光波导材料,在聚合物链段结构上具有主链型和侧链型电光聚合物的性能;
2. 首先对二阶非线性光学生色分子单体进行结构设计合成,然后与二异氰酸酯及六氟二酐进行聚合,原料易得,合成工艺路线简单,便于实际合成;
3. 应用本成果所得到的氟化聚氨酯酰亚胺电光波导材料,具有成膜性好、热稳定性高、极化稳定性好、电光系数高及光波导传输损耗低,有望用于制备高性能聚合物光波导器件。
市场分析
合成的氟化聚氨酯酰亚胺电光波导材料,具有良好的光学性能、热学性能及成膜加工性能,将具有良好的市场前景。
投资估算和经济社会效益分析
该项目成果如能转化,将有一定的社会和经济效益。
合作方式
技术支持、技术服务。共同开发或者转让技术,也可以技术入股。
五、高纯热塑性酚醛树脂制备
成果简介
热塑性酚醛树脂作为一种常用的工程塑料,全国每年的消耗量巨大。但由于生产工艺问题,热塑性酚醛树脂在生产过程中极易残余游离酚。游离酚由于分子量较小,溶解于树脂中会导致材料的机械性能迅速下降,此外,排放的游离酚还会造成严重的环境污染。使用本团队开发的高纯热塑性酚醛树脂制备方法和配套系统,可以有效解决上述问题,能在有效回收游离酚的同时,快速生产高纯热塑性酚醛树脂。
成熟程度和所需建设条件
授权国家发明专利3项,成果处于应用基础研究阶段。
技术指标
1. 配料:将苯酚或间甲苯酚与醛类化合物、水、有机酸或无机酸按摩尔比加入到反应釜中,搅拌均匀;
上述的醛类化合物为甲醛或与甲醛等质量的多聚甲醛,多聚甲醛是聚合度为8~100的低分子量聚甲醛;有机酸为草酸或马来酸或柠檬酸或醋酸,无机酸为盐酸,有机酸或无机酸在化学反应过程中为催化剂;
2. 化学反应:将反应物在搅拌状态下加热,常压恒温反应1~6小时;
3. 酚醛树脂的脱水及造粒:步骤2反应结束后,对反应生成物进行加热常压脱水,干燥1~6小时,制备成酚醛树脂,然后将制备的酚醛树脂打入造粒机进行造粒;
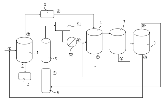
4. 脱酚:将酚醛树脂粒料输送至超临界二氧化碳萃取塔中加压分离,并加入醇类或酮类萃取剂进行脱酚处理,酚醛树脂从萃取釜中取出即得所需产品,
上述的醇类萃取剂为甲醇或乙醇或丙醇,酮类萃取剂为丙酮。
|
图1. 工艺流程图。 1、反应釜;2、废水池;3、造粒机;4、萃取塔;5、气罐;51、冷循环机;52、压缩泵;6、萃取剂罐;7、分离塔;8、精馏塔。 |
市场分析
已在实验室进行了小试,效果明显,具有良好应用前景。
投资估算和经济社会效益分析
能帮助企业有效解决回收利用游离酚难的问题,一方面可以降低含酚废水的排放,另一方面能够通过回收游离酚提高企业产品的附加值。
合作方式
技术支持、技术服务。共同开发或者转让技术,也可以技术入股。
六、一种零排放微纳米磷酸锌低成本绿色生产工艺
成果简介
目前一般防腐漆料中普遍含有铬、铅、镉等有毒性元素,许多国家已经将其列入禁止适用范围,磷酸锌作为无毒防锈颜料是涂料工业发展的里程碑之一。目前磷酸锌生产工艺,生产效率较低、质量较差。针对传统磷酸锌生产方所存在问题,本研究成果开发了一种新型绿色磷酸锌生产工艺,有效解决了磷酸锌包裹氧化锌表面“钝化”问题,反应条件温和,反应速度提高几十倍,并且达到了零排放的绿色生产工艺。本方法在现实生产中,具有显著的经济和社会效益。
成熟程度和所需建设条件
实审国家发明专利1项,成果处于中试研究阶段。
技术指标
针对传统磷酸锌生产工艺反应条件苛刻、反应效率低下等问题设计了一种络合反应体系,由氧化锌、磷酸为主原料合成磷酸锌,采用添加溶剂络合的方式快速溶解氧化锌为透明溶液,有效解决磷酸锌包裹氧化锌表面“钝化”问题。并且络合反应体系溶液母液可以反复套用,反应效率较高,废水排放更少。产品质量符合相关国家标准要求。
|
图1. a为PDF标准卡(97-003-4869)Zn3(PO4)2·4H2O b-e分别为循环次数1-4次的磷酸锌产品XRD谱图;
图2. 产物的傅里叶红外光谱图;
图3. 在扫描电子显微镜下二次电子探测器所呈现 磷酸锌样品,上图为放大倍率1 KX的磷酸锌晶体。 |
市场分析
我国面向环保漆料领域投入巨大,且磷酸锌目前作为环保水性防腐漆的主要成分,市场前景广阔。目前受制于生产过程污染及生产成本较高导致环保漆无法实现大规模商用,本工艺解决目前磷酸锌生产痛点,市场前景广阔。
投资估算和经济社会效益分析
目前生产成本除氧化锌及磷酸原料以及设备折旧费外,只需进行加热与过滤等简单工序,合成过程简单、高效,无多余三废产生,适合我国大多数地方生产。若生产数万吨磷酸锌厂可由原有生产其他化工制品厂商改进生产,投资金额可控制在百万元。同时新工艺所生产出磷酸锌品质及成本较目前市面上磷酸锌产品有较大领先优势。
合作方式
技术支持、技术服务。共同开发或者转让技术,也可以技术入股。
七、稀土钒酸盐光催化剂制备关键技术
成果简介
稀土基钒酸盐系列光催化剂的设计和开发,如合成的纳微米结构CeVO4、PrVO4、YVO4、NdVO4等材料光催化性能良好,不仅在可见光的照射下可以降解RhB、MB、橙黄G等染料,而且对极其难去除的酚类物质,也有一定的光催化降解效果,表明稀土钒酸盐是一类具有广泛光催化活性的新型材料。
本项目主要采用络合剂辅助和前驱物水热法合成了一系列光催化性能相对优异的微纳米结构稀土钒酸盐晶体。合成方法有以下优点:第一,有机络合剂可通过控制反应速率来修饰无机材料的形貌,对其微结构进行调控从而调控其性能。第二,利用前驱物水热合成法合成形貌均一、结晶良好、性能优异的稀土钒酸盐晶体。本项目技术方案,工艺简单、便于产业化生产,且制备的产物具有比表面积大、粒径分布均匀、结晶度高等特点。结果表明,此法具有普适性,对制备其它的稀土钒酸盐有一定的参考价值。
成熟程度和所需建设条件
授权国家发明专利3项;成果处于应用研究阶段,对染料废水和抗生素类废水降解的研究已经过实验室小试,处于中试阶段。
技术指标
本项目主要是研究稀土正钒酸盐LnVO4(Ln=Ce、Y、Pr)半导体光催化剂的简单、温和、环境友好的方法及其在有机污染物降解中的应用。主要技术指标包括:
1. 该稀土正钒酸盐LnVO4(Ln=Ce、Y、Pr)为四方单晶,空间群为:141/amd;具有微纳米结构,其尺寸为1~3 µm;
2. 合成的稀土正钒酸盐LnVO4(Ln=Ce、Y、Pr)为窄带系半导体光催化材料,在可见光范围内有响应,对染料罗丹明B在模拟可见光照射4小时后的降解率可达95%;
3. 合成的稀土正钒酸盐LnVO4(Ln=Ce、Y、Pr)在少量H2O2辅助下降解效果更加优秀;通过对降解机理研究表明,半导体的电子-空穴对的分离与V(V)与H2O2作用产生大量·OH的协同催化作用促使有机物的降解效果更佳;
4. 本发明的稀土正钒酸盐LnVO4(Ln=Ce、Y、Pr)的制备方法,以EDTA作为配位剂和模板导向剂,绿色环保,易于控制,避免使用毒性大、危险性大的有机溶剂和配位剂;反应过程无需添加表面活性剂或其他任何有机物,实验工艺路线简单、操作便利、环境友好。
|
图1.(a)前驱 体Y(OH)3微米棒;(b)YVO4微米多边形的TEM。
图2. YVO4微米多边形在H2O2辅助下对有机染料在模拟 紫外光照射下的降解图(a:罗丹明B,b:亚甲基蓝)。 |
市场分析
已对污水处理厂二级出水和药厂抗生素类废水进行取样测试,实验证实该催化剂对含有机物污水具有较好的降解作用,可使水中的有机污染物完全矿化,生成无毒的无机小分子CO2和H2O,具有良好市场前景。
投资估算和经济社会效益分析
2016年以来,项目成果先后在多种有机染料废水、抗生素类废水成功应用,取得了较理想的效果,在可见光照射下CeVO4、PrVO4等对有机污染物的降解率4小时可达90%以上,符合国家环保的大趋势,社会和经济效益显著。
合作方式
技术支持、技术服务。
联 系 人:屠文瑞、李圣远
联系方式:0554-6659 502
邮 箱:syli728@163.com
博彩导航科技成果转化促进中心
2023年12月19日







皖公网安备 34040302000272号